Чтение онлайн

на главную - закладки

Жанры

В помощь радиолюбителю. Выпуск 13
Шрифт:

Критическим элементом преобразователя является транзистор Т1, который должен иметь низкое напряжение насыщения. В противном случае эффективность тестера резко снижается. В качестве трансформатора используется обычный дроссель типа 09Р с индуктивностью 330 мкГ, на который наматывается вторичная обмотка, содержащая примерно 30 витков провода ПЭЛ диаметром 0,2 мм. Для изготовления этой катушки подойдет любой лакированный провод диаметром от 0,1 до 0,25 мм. После этого на дроссель следует надеть отрезок трубки из изоляционного материала — и трансформатор готов.

Вторым каскадом тестера является индикатор уровня напряжения. При незначительном напряжении на входе тестера транзисторы Т2 и Т3 открыты напряжениями смещения, которые формируются на резисторах R3

и R4 протекаемым через них током, а транзисторы Т4 и Т5 закрыты.

При увеличении напряжения, подаваемого на вход тестера, в первую очередь начнет светиться светодиод LED1. Дальнейшее изменение входного напряжения приведет к повышению тока, протекающего через светодиод LED1, до того момента, когда падение напряжения на резисторе R5 обеспечит открытие транзистора Т5 (при токе, равном примерно 16 мА). При этом транзистор Т2 закроется, а напряжение на светодиоде LED2 будет увеличиваться до тех пор, пока он не начнет светиться. Если входное напряжение тестера и далее будет увеличиваться, то при токе примерно в 20 мА откроется и транзистор Т4. При этом транзистор Т3 закроется, а светодиод LED3 начнет светиться. Увеличение напряжения на входе тестера выше значения 1,5 В на работу выходных каскадов практически не влияет, поскольку компенсируется преобразователем. При этом уровень выходного напряжения преобразователя, при котором светодиод LED3 начнет светиться, можно регулировать подбором сопротивления резистора R1.

Для изготовления тестера можно использовать практически любую печатную плату с размерами, соответствующими выбранному корпусу.

Печатная плата тестера элементов питания приведена на рис. 4.

Рис. 4. Печатная плата тестера элементов питания

Чтобы конструкция имела малые размеры, использованы элементы SMD. С этой же целью трансформатор расположен, горизонтально. В предлагаемой конструкции можно использовать обычные зеленые светодиоды (LED1-LED3) на напряжение 2 В и ток 20 мА. Диод D1 — диод Шоттки типа BD433. Конденсаторы С1 и СЗ — на номинальное напряжение не менее 10 В.

Расположение элементов на печатной плате тестера элементов питания приведено на рис. 5.

Рис. 5. Расположение элементов на плате тестера элементов питания

Для налаживания тестера потребуется регулируемый источник напряжения, а также любой универсальный измерительный прибор, например, простейший мультиметр. Тестер подключается к источнику питания, выходное напряжение которого необходимо постепенно увеличивать от 0 до 1,6 В.

Собранный из исправных деталей и без ошибок, тестер не нуждается в дополнительном налаживании и практически сразу может быть использован для проверки работоспособности малогабаритных элементов питания.

При возникновении проблем в первую очередь рекомендуется проверить качество пайки контактов обмотки n2 трансформатора. Сразу угадать правильную полярность подключения выводов трансформатора вряд ли удастся. Поэтому в том случае, если генератор не будет возбуждаться, но тестер будет потреблять ток, сначала следует поменять местами выводы обмотки n2 трансформатора. Если это не поможет, то рекомендуется провести покаскадную проверку прибора с помощью регулируемого источника питания и обычного мультиметра.

Проверку следует начать с индикатора уровня напряжения. На вход индикатора (выводы конденсатора С1) подключается источник питания. При увеличении напряжения до значения примерно 3 В должен начать светиться

светодиод LED1, при напряжении около 5,5 В загорается светодиод LED2. Последующее возрастание напряжения до величины 8 В должно привести к загоранию светодиода LED3. При этом потребляемый индикатором ток до момента начала свечения светодиода LED3 не должен превышать 20 мА. Если индикатор не работает так, как было указано, то неисправность следует искать в нем.

Если индикатор исправен, то можно приступать к проверке преобразователя напряжения. Увеличение напряжения на входе от 0 В до 1,6 В должно привести к постепенному возрастанию напряжения на конденсаторе С1 до значения около 8 В. Если генератор не возбуждается, сначала следует перепаять выводы катушки L2, а затем проверить транзистор Т1 и диод D1.

Возможна ситуация, когда генератор возбуждается, но при входном напряжении 1,5 В преобразователь не обеспечивает включение всех светодиодов. В этом случае можно попробовать в незначительных пределах изменить величину сопротивления резистора R1. Если это не поможет, рекомендуется увеличить сопротивление резистора R5. Однако не следует забывать о том, что чрезмерное увеличение сопротивления резистора R5 приводит к включению всех светодиодов даже при малом токе.

Глава 2

ЗАРЯДНЫЕ УСТРОЙСТВА И ИСТОЧНИКИ ПИТАНИЯ

2.1. Простое зарядное устройство для аккумуляторов [3]

В последние годы в продаже можно найти большое количество зарядных устройств, в основу которых положены различные принципы, в том числе и запатентованные изобретения. В то же время зарядные устройства для аккумуляторов, выполненные по так называемой классической схеме, по-прежнему имеют немалое число своих постоянных приверженцев.

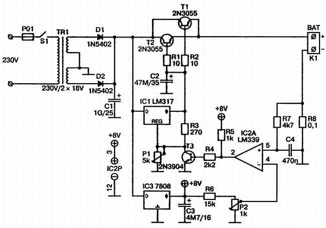
На рис. 6 приведена принципиальная схема универсального зарядного устройства, при работе с которым можно устанавливать как зарядный ток, так и величину выходного напряжения. К данному зарядному устройству можно подключить любое количество заряжаемых элементов с максимальным суммарным напряжением 18 В.

Рис. 6. Принципиальная схема универсального зарядного устройства

Из схемы видно, что в данном случае речь идет о классическом последовательном регуляторе на мощных транзисторах Т1 и Т2. В предлагаемой конструкции использованы транзисторы типа 2N3055, однако их можно заменить любыми другими n-р-n мощными транзисторами, которые будут в распоряжении радиолюбителя.

После сетевого трансформатора переменное напряжение выпрямляется диодами D1 и D2, после чего поступает на микросхему IC1, которая является монолитным регулятором напряжения с регулируемым выходом. При этом нужное значение выходного напряжения устанавливается с помощью подстроечного потенциометра Р1.

Зарядный ток через последовательный регулятор (транзисторы Т1 и Т2) подается на выходные контакты, протекает через заряжаемую аккумуляторную батарею и далее на корпус через выполняющий роль датчика резистор R8, величина сопротивления которого составляет 0,1 Ом. На этом резисторе при токе зарядки величиной 1 А формируется падение напряжения величиной 100 мВ. Это напряжение в компараторе IC2 типа LM339 сравнивается с напряжением, снимаемым с движка подстроечного потенциометра Р2, который через резистор R6 подключен к выходу стабилизатора IC3. Поскольку с помощью подстроечного потенциометра Р2 величина напряжения может регулироваться начиная от нулевого значения, то и ток зарядки аккумуляторной батареи, соответственно, может быть выбран почти от нуля.

Поделиться:
Популярные книги

Кодекс Охотника. Книга XVII

Винокуров Юрий
17. Кодекс Охотника
Фантастика:
фэнтези
попаданцы
аниме
5.00
рейтинг книги
Кодекс Охотника. Книга XVII

Глубокий космос

Вайс Александр
9. Фронтир
Фантастика:
боевая фантастика
космическая фантастика
космоопера
5.00
рейтинг книги
Глубокий космос

Инженер Петра Великого 5

Гросов Виктор
5. Инженер Петра Великого
Фантастика:
попаданцы
альтернативная история
фэнтези
4.75
рейтинг книги
Инженер Петра Великого 5

Крысиный бег II

А.Морале
2. Крысиный бег
Фантастика:
городское фэнтези
аниме
4.25
рейтинг книги
Крысиный бег II

Оживший камень

Кас Маркус
1. Артефактор
Фантастика:
городское фэнтези
попаданцы
аниме
5.00
рейтинг книги
Оживший камень

Князь

Мазин Александр Владимирович
3. Варяг
Фантастика:
альтернативная история
9.15
рейтинг книги
Князь

Страж Тысячемирья

Земляной Андрей Борисович
5. Страж
Фантастика:
боевая фантастика
альтернативная история
фэнтези
5.00
рейтинг книги
Страж Тысячемирья

Седьмой Рубеж VI

Бор Жорж
6. 5000 лет темноты
Фантастика:
фэнтези
попаданцы
5.00
рейтинг книги
Седьмой Рубеж VI

Идеальный мир для Лекаря 21

Сапфир Олег
21. Лекарь
Фантастика:
фэнтези
юмористическое фэнтези
аниме
5.00
рейтинг книги
Идеальный мир для Лекаря 21

Цикл "Отмороженный". Компиляция. Книги 1-14

Гарцевич Евгений Александрович
Отмороженный
Фантастика:
боевая фантастика
рпг
постапокалипсис
5.00
рейтинг книги
Цикл Отмороженный. Компиляция. Книги 1-14

Медиум

Злобин Михаил
1. О чем молчат могилы
Фантастика:
фэнтези
7.90
рейтинг книги
Медиум

Неучтенный элемент. Том 1

NikL
1. Антимаг. Вне системы
Фантастика:
городское фэнтези
фэнтези
5.00
рейтинг книги
Неучтенный элемент. Том 1

По осколкам твоего сердца

Джейн Анна
2. Хулиган и новенькая
Любовные романы:
современные любовные романы
5.56
рейтинг книги
По осколкам твоего сердца

На границе империй. Том 7. Часть 4

INDIGO
Вселенная EVE Online
Фантастика:
боевая фантастика
космическая фантастика
5.00
рейтинг книги
На границе империй. Том 7. Часть 4