Чтение онлайн

на главную - закладки

Жанры

В помощь радиолюбителю. Выпуск 12
Шрифт:

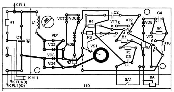
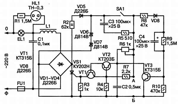
Принципиальная схема устройства приведена на рис. 42.

Рис. 42. Принципиальная схема светорегулятора

При замыкании выключателя SA1 в течение каждого полупериода сетевого напряжения протекает зарядный ток конденсатора С4 через следующие элементы схемы: R2, VD5, SA1, R8, VD8, R10. Падением напряжения на резисторе R10 отпирается транзистор VT3, который замыкает эмиттер транзистора VT2 на общий провод. По этой причине оба транзистора VT1 и VT2 оказываются заперты, тиристор VS1 закрыт и лампа светильника отключена.

По мере заряда конденсатора С4 ток заряда уменьшается, спадает отпирающее напряжение на базе транзистора VT3, который плавно запирается. Через резистор R6

начинается заряд конденсатора С2. Когда напряжение на нем достигнет напряжения на резисторе R4, открываются транзисторы VT1 и VT2. Тогда через них на управляющий электрод тиристора поступает напряжение с конденсатора С2, что приводит к отпиранию тиристора и зажиганию лампы светильника. По мере дальнейшего заряда С2 яркость лампы плавно нарастает.

Переменный резистор R6 служит для ручной установки яркости лампы от нуля до 98 %. Выдержка времени между моментом замыкания контактов SA1 и зажиганием лампы изменяется подбором емкости конденсатора С4 и сопротивления резистора R10. Стабилитроны VD6 и VD7 служат для стабилизации напряжения питания импульсной части схемы. Резистор R9 служит для разряда конденсатора С4 после выключения устройства. Диод VD8 предотвращает разряд конденсатора С4 через R8, R7 и R4. Неоновая лампочка HL1 сигнализирует о зажигании лампы светильника, если он располагается в другом помещении. Дроссель L1 и конденсатор С1 образуют фильтр нижних частот для подавления помех, возникающих при работе тиристора. Дроссель наматывается на стержень из феррита 600НН диаметром 8 мм и длиной 30 мм и содержит 150 витков провода ПЭВ-2 диаметром 0,8 мм.

Эскиз печатной платы светорегулятора с расположением на ней элементов схемы приведен на рис. 43.

Рис. 43. Эскиз печатной платы светорегулятора

Приложение

ПРОВЕРКА РАДИОЭЛЕМЕНТОВ ОММЕТРОМ

Никитин В.

Почти каждый радиолюбитель располагает в качестве измерительного прибора авометром того или иного типа, в состав которого входит омметр. Однако не все начинающие радиолюбители знают, что омметром можно проверять почти все радиоэлементы: резисторы, конденсаторы, катушки индуктивности, трансформаторы и дроссели, диоды, тиристоры, транзисторы, некоторые микросхемы. В авометре омметр образован внутренним источником тока (гальваническим элементом или батареей), стрелочным прибором и набором резисторов, которые переключаются при изменении пределов измерения. Сопротивления резисторов подобраны таким образом, чтобы при коротком замыкании клемм омметра стрелка прибора отклонилась вправо до последнего значения шкалы. Это деление соответствует нулевому значению измеряемого сопротивления. Когда же клеммы омметра разомкнуты, стрелка прибора стоит напротив левого крайнего деления шкалы, которое обозначено значком бесконечно большого сопротивления. Если к клеммам омметра подключено какое-то сопротивление, стрелка показывает промежуточное значение между нулем и бесконечностью, и отсчет производится по оцифровке шкалы.

В связи с тем, что шкалы омметров сжаты по краям, наибольшая точность измерения соответствует положению стрелки в средней, растянутой части шкалы. Таким образом, если стрелка прибора оказывается у края шкалы, в сжатой ее части, для повышения точности отсчета следует переключить омметр на другой предел измерения.

Омметр производит измерение сопротивления путем измерения постоянного тока, протекающего в измерительной цепи. Поэтому к измеряемому сопротивлению прикладывается постоянное напряжение от встроенного в омметр источника. В связи с тем, что некоторые радиоэлементы обладают разными сопротивлениями постоянному току в зависимости от полярности приложенного напряжения, для грамотного использования омметра необходимо знать, какая из клемм омметра соединена с плюсом источника тока, а какая — с минусом. В паспорте авометра эти сведения обычно не указываются, и их нужно определить самостоятельно. Это можно сделать либо по схеме авометра, либо экспериментально с помощью какого-либо дополнительного вольтметра или исправного диода любого типа. Щупы омметра подключают к вольтметру так, чтобы стрелка вольтметра отклонялась вправо от нуля. Тогда тот щуп, который подключен к плюсу вольтметра, будет также плюсовым, а второй — минусовым. При использовании в этих целях диода его сопротивление измеряют дважды: сначала произвольно подключая к диоду щупы, а второй раз — наоборот. За основу берется то измерение, при котором показания омметра получаются меньшими. При этом щуп, подключенный к аноду диода, будет плюсовым, а щуп, подключенный к катоду диода, — минусовым.

При проверке исправности того или иного радиоэлемента возможны две различные ситуации: либо проверке подлежит изолированный, отдельный

элемент, либо элемент, впаянный в какое-то устройство. Нужно учесть, что, за редкими исключениями, проверка элемента, впаянного в схему, не получится полноценной, и при такой проверке возможны грубые ошибки. Они связаны с тем, что параллельно контролируемому элементу в схеме могут быть подключены другие элементы, и омметр будет измерять не сопротивление проверяемого элемента, а сопротивление параллельного соединения его с другими элементами. Определить возможность достоверной оценки исправности контролируемого элемента схемы можно путем изучения этой схемы, проверяя, какие другие элементы к нему подключены и как они могут повлиять на результат измерения. Если такую оценку произвести затруднительно или невозможно, следует отпаять от остальной схемы хотя бы один из двух выводов контролируемого элемента и только после этого производить его проверку. При этом не следует забывать и о том, что тело человека также обладает некоторым сопротивлением, зависящим от влажности кожной поверхности и от других факторов. Поэтому при пользовании омметром во избежание появления ошибки измерения нельзя касаться пальцами обоих выводов проверяемого элемента.

Проверка резисторов

Проверка постоянных резисторов производится омметром путем измерения их сопротивления и сравнения с номинальным значением, которое указано на самом резисторе и на принципиальной схеме аппарата. При измерении сопротивления резистора полярность подключения к нему омметра не имеет значения. Необходимо помнить, что действительное сопротивление резистора может отличаться от номинального значения на величину допуска. Поэтому, например, если измеряется резистор с номинальным сопротивлением 100 кОм и допуском ±10 %, действительное сопротивление такого резистора может лежать в пределах от 90 до 110 кОм. Кроме того, сам омметр обладает определенной погрешностью измерения (обычно порядка 10 %). Таким образом, при отклонении фактически измеренного сопротивления на 20 % от номинального значения резистор следует считать исправным.

При проверке переменных резисторов измеряют сопротивление между крайними выводами, которое должно соответствовать номинальному значению с учетом допуска и погрешности измерения. Также необходимо измерять сопротивление между каждым из крайних выводов и средним выводом. Эти сопротивления при вращении оси из одного крайнего положения в другое должны плавно, без скачков изменяться от нуля до номинального значения. При проверке переменного резистора, впаянного в схему, два из его трех выводов необходимо выпаивать. Если переменный резистор имеет дополнительные отводы, допустимо, чтобы только один вывод оставался припаянным к остальной части схемы.

Проверка конденсаторов

В принципе конденсаторы могут иметь следующие дефекты: обрыв, пробой и повышенную утечку. Пробой конденсатора характеризуется наличием между его выводами короткого замыкания, то есть нулевого сопротивления. Поэтому пробитый конденсатор любого типа легко обнаруживается омметром путем проверки сопротивления между его выводами. Конденсатор не пропускает постоянного тока, его сопротивление постоянному току, которое измеряется омметром, должно быть бесконечно велико. Однако это оказывается справедливо лишь для идеального конденсатора. В действительности между обкладками конденсатора всегда имеется какой-то диэлектрик, обладающий конечным значением сопротивления, которое называется сопротивлением утечки. Его-то и измеряют омметром.

В зависимости от используемого в конденсаторе диэлектрика устанавливаются критерии исправности по величине сопротивления утечки. Слюдяные, керамические, пленочные, бумажные, стеклянные и воздушные конденсаторы имеют очень большое сопротивление утечки, и при их проверке омметр должен показывать бесконечно большое сопротивление. Однако имеется большая группа конденсаторов, сопротивление утечки которых сравнительно невелико. К ней относятся все полярные конденсаторы, рассчитанные на определенную полярность приложенного к ним напряжения, и эта полярность указывается на их корпусах. При измерении сопротивления утечки этой группы конденсаторов необходимо соблюдать полярность подключения омметра (плюсовой вывод омметра должен присоединяться к плюсовому выводу конденсатора), в противном случае результат измерения будет неверным. К этой группе конденсаторов в первую очередь относятся все электролитические конденсаторы — КЭГ, ЭГЦ, ЭМ, ЭМИ, К50, ЭТ, ЭТО, К51, К52 — и оксидно-полупроводниковые конденсаторы К53. Сопротивление утечки исправных конденсаторов этой группы должно быть не менее 100 кОм, а конденсаторов ЭТ, ЭТО, К51, К52 и К53 — не менее 1 МОм. При проверке конденсаторов большой емкости нужно учесть, что при подключении омметра к конденсатору, если он не был заряжен, начинается его заряд, и стрелка омметра делает бросок в сторону нулевого деления шкалы. По мере заряда стрелка движется в сторону увеличения сопротивления. Чем больше емкость конденсатора, тем медленнее движется стрелка. Отсчет сопротивления утечки следует производить только после того, как она практически остановится. При проверке конденсатора емкостью порядка 1000 мкФ на это может потребоваться несколько минут.

Поделиться:
Популярные книги

(Не)свободные, или Фиктивная жена драконьего военачальника

Найт Алекс
Любовные романы:
любовно-фантастические романы
5.00
рейтинг книги
(Не)свободные, или Фиктивная жена драконьего военачальника

Повелитель теней. Том 2

NikL
2. Повелитель теней
Фантастика:
фэнтези
попаданцы
аниме
5.00
рейтинг книги
Повелитель теней. Том 2

Кротовский, сколько можно?

Парсиев Дмитрий
5. РОС: Изнанка Империи
Фантастика:
попаданцы
аниме
5.00
рейтинг книги
Кротовский, сколько можно?

Третий. Том 4

INDIGO
Вселенная EVE Online
Фантастика:
боевая фантастика
космическая фантастика
попаданцы
5.00
рейтинг книги
Третий. Том 4

Тринадцатый

NikL
1. Видящий смерть
Фантастика:
фэнтези
попаданцы
аниме
6.80
рейтинг книги
Тринадцатый

Искатель 1

Шиленко Сергей
1. Валинор
Фантастика:
фэнтези
попаданцы
рпг
5.00
рейтинг книги
Искатель 1

Измена. Право на счастье

Вирго Софи
1. Чем закончится измена
Любовные романы:
современные любовные романы
5.00
рейтинг книги
Измена. Право на счастье

Крестоносец

Ланцов Михаил Алексеевич
7. Помещик
Фантастика:
героическая фантастика
попаданцы
альтернативная история
5.00
рейтинг книги
Крестоносец

Имя нам Легион. Том 2

Дорничев Дмитрий
2. Меж двух миров
Фантастика:
боевая фантастика
рпг
аниме
5.00
рейтинг книги
Имя нам Легион. Том 2

Эволюционер из трущоб. Том 12

Панарин Антон
12. Эволюционер из трущоб
Фантастика:
попаданцы
аниме
фэнтези
5.00
рейтинг книги
Эволюционер из трущоб. Том 12

Черный Маг Императора 12

Герда Александр
12. Черный маг императора
Фантастика:
юмористическое фэнтези
попаданцы
аниме
сказочная фантастика
фэнтези
5.00
рейтинг книги
Черный Маг Императора 12

Барон не играет по правилам

Ренгач Евгений
1. Закон сильного
Фантастика:
фэнтези
попаданцы
аниме
5.00
рейтинг книги
Барон не играет по правилам

Белые погоны

Лисина Александра
3. Гибрид
Фантастика:
фэнтези
попаданцы
технофэнтези
аниме
5.00
рейтинг книги
Белые погоны

Мастер...

Чащин Валерий
1. Мастер
Фантастика:
героическая фантастика
попаданцы
аниме
6.50
рейтинг книги
Мастер...