Чтение онлайн

на главную - закладки

Жанры

В помощь радиолюбителю. Выпуск 12
Шрифт:

Принципиальная схема омметра приведена на рис. 2.

Рис. 2. Принципиальная схема омметра с линейной шкалой

Рассмотрим работу прибора при положении переключателей, показанном на схеме.

Питание омметра осуществляется от сети переменного тока напряжением 220 В через сетевой трансформатор Т1. Напряжение вторичной обмотки II выпрямляется диодным мостиком VD2-VD5, сглаживается конденсатором С2 и стабилизируется микросхемой DA1. Стабилизированное микросхемой DA1 напряжение 12 В проходит с вывода 2 микросхемы через подстроечный резистор R1,

резистор R2, контакты переключателя пределов измерения SA1, контакты переключателя рода работ SA2 и измеряемый резистор, подключенный к клеммам X1 и Х2, на общий провод. Ток в этой цепи определяется резисторами R1 и R2, сопротивление которых значительно больше, чем у измеряемого резистора. Поэтому изменение его сопротивления в широких пределах не влияет на протекающий через него ток. Падение на нем напряжения измеряется вольтметром, собранным на резисторе R10 и микроамперметре РА1. В связи с тем, что ток в цепи постоянен и не зависит от сопротивления измеряемого резистора, падение на нем напряжения прямо пропорционально сопротивлению этого резистора, и пригодна шкала микроамперметра, имеющая 100 делений.

Если переключить SA2 в положение, при котором SA2.1 разомкнется, a SA2.2 замкнется, включится режим калибровки, вместо измеряемого в схему включится эталонный резистор R3 и подстроечным резистором R1 стрелку вольтметра нужно будет установить на последнее деление шкалы. На двух других пределах измерения производятся аналогично.

Резисторы R3, R6 и R9 должны точно соответствовать указанным номиналам. Стабилитрон VD1 и конденсатор С3 служат для защиты стрелочного прибора от перегрузок и резких бросков стрелки. В качестве трансформатора можно использовать выходной трансформатор кадров от старых ламповых телевизоров ТВК-110А, ТВК-110ЛМ, ТВК-110Л2. Используется та из вторичных обмоток, которая намотана более толстым проводом (сопротивление которой меньше).

Чертеж печатной платы с установленными на ней элементами схемы показан на рис. 3.

Рис. 3. Печатная плата омметра с линейной шкалой

1.3. Измеритель индуктивности с линейной шкалой

Устименко С. [3]

Иногда в радиолюбительских условиях необходимо измерить индуктивность высокочастотной катушки, но приборы, обладающие такой возможностью (куметры), встречаются достаточно редко. Предлагаемый прибор позволяет измерять индуктивности катушек на трех пределах измерения — 30, 300 и 3000 мкГн с точностью не хуже 2 % от значения шкалы. На показания не влияют собственная емкость катушки и ее омическое сопротивление. Принцип действия прибора состоит в измерении энергии, накопленной в магнитном поле катушки за время протекания через нее постоянного тока.

Принципиальная схема измерителя приведена на рис. 4.

Рис. 4. Принципиальная схема измерителя индуктивности

На элементах 2И-НЕ микросхемы DD1 собран генератор прямоугольных импульсов, частота повторений которых определяется емкостью конденсатора C1, С2 или С3 в зависимости от включенного предела измерений переключателем SA1. Эти импульсы через один из конденсаторов С4, С5 или С6 и диод VD2 поступают на измеряемую катушку Lx, которая подключена к клеммам XS1 и XS2. После прекращения очередного импульса во время паузы за счет накопленной энергии магнитного поля ток через катушку продолжает протекать в том же направлении через диод VD3, его измерение осуществляется стрелочным прибором РА1. Конденсатор С7 сглаживает пульсации тока. Диод VD1 служит для привязки уровня импульсов, поступающих на катушку.

При налаживании прибора необходимо использовать три эталонные катушки с индуктивностями 30, 300 и 3000 мкГн, которые поочередно подключаются вместо L1, и соответствующим переменным резистором R1, R2 или R3 стрелка прибора устанавливается на максимальное деление шкалы. Во время эксплуатации измерителя достаточно выполнять калибровку переменным резистором R4 на пределе измерения 300 мкГн, используя катушку L1 и включив выключатель SB1.

Питание микросхемы

производится от любого источника напряжением 5 В.

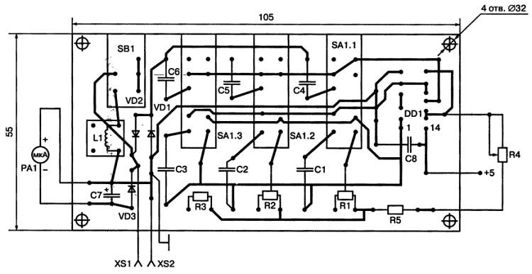
Чертеж печатной платы с установленными на ней элементами схемы показан на рис. 5.

Рис. 5. Печатная плата измерителя индуктивностей

1.4. Измеритель емкости на ИМС

Соловьев О. [4]

Этот миниатюрный прибор позволяет измерять емкость конденсаторов в пределах от 30 пФ до 3 мкФ на пяти поддиапазонах. Используется общеизвестный принцип сбалансированного моста переменного тока с питанием от генератора.

Особенность схемы этого измерителя состоит в том, что генератор и мост объединены и собраны на одной интегральной микросхеме.

Принципиальная схема измерителя приведена на рис. 6.

Рис. 6. Принципиальная схема измерителя емкости

Четыре элемента 2И-НЕ в этой схеме имеют несколько цепей обратной связи. Положительная частотно-независимая обратная связь осуществлена с вывода 6 на вывод 2. Две цепи частотно-зависимой обратной связи выполнены с вывода 8 через верхнюю по схеме часть резистора R3 и резистор R2 на вывод бис вывода 8 через нижнюю по схеме часть резистора R3 и резистор R4 — на вывод 1. Частотная зависимость этих цепей объясняется наличием одного из конденсаторов С1-С5, включенного переключателем диапазонов SA1, и конденсатора, емкость которого необходимо измерить, подключенного к клеммам XS1 и XS2.

При балансе моста схема прекращает генерировать колебания, на выводе 3 создается устойчивый уровень логического нуля и в результате зажигается светодиод HL1. Такого состояния добиваются регулировкой переменного резистора R3, а по шкале его лимба производится отсчет емкости.

В связи с тем, что конденсаторы С1-С5 являются эталонными, необходимо их емкости подобрать таким образом, чтобы они отличалась от указанных на схеме значений не более чем на 2 %. Шкалу переменного резистора необходимо отградуировать с помощью набора конденсаторов, емкости которых известны. Питание прибора осуществляется либо от батареи 3336Л, либо от трех гальванических элементов типоразмера АА или ААА.

1.5. Генератор 3Ч

Нечаев И. [5]

Предлагаемый генератор звуковой частоты вырабатывает синусоидальные колебания частотой от 25 Гц до 25 кГц в трех поддиапазонах: 25-250, 250-2500, 2500-25000 Гц при коэффициенте нелинейных искажений (клирфакторе) не более 0,3 % и напряжении генерируемого сигнала на выходе 1,5 В.

Питание генератора постоянным стабилизированным напряжением 15 В осуществляется от любого источника, способного отдать ток до 30 мА.

Принципиальная схема генератора показана на рис. 7.

Рис. 7. Принципиальная схема звукового генератора

Генератор собран по классической схеме с использованием моста Вина на операционном усилителе DA1 типа К140УД8А. Выход микросхемы (вывод 7) подключен к базе транзистора VT2, который используется в схеме эмиттерного повторителя, нагруженного резисторами R13 и R14. С эмиттера транзистора сигнал поступает на неинвертирующий вход операционного усилителя (вывод 4) через мост Вина. Последовательное плечо этого моста образовано резистором R9, R10 или R11 и конденсатором С3.2, а параллельное плечо — резистором R3, R4 или R5 и конденсатором С3.1. По этой цепи осуществляется положительная обратная связь, благодаря которой происходит генерация синусоидальных колебаний такой частоты, на которую настроен мост Вина. Эта частота определяется произведением сопротивлений резисторов моста на емкости конденсаторов:

Поделиться:
Популярные книги

Шайтан Иван 2

Тен Эдуард
2. Шайтан Иван
Фантастика:
боевая фантастика
попаданцы
альтернативная история
5.00
рейтинг книги
Шайтан Иван 2

Мастер 2

Чащин Валерий
2. Мастер
Фантастика:
фэнтези
городское фэнтези
попаданцы
технофэнтези
4.50
рейтинг книги
Мастер 2

Ружемант

Лисицин Евгений
1. Ружемант
Фантастика:
попаданцы
рпг
аниме
5.00
рейтинг книги
Ружемант

Гримуар темного лорда II

Грехов Тимофей
2. Гримуар темного лорда
Фантастика:
фэнтези
попаданцы
аниме
5.00
рейтинг книги
Гримуар темного лорда II

Командор космического флота

Борчанинов Геннадий
3. Звезды на погонах
Фантастика:
боевая фантастика
космическая фантастика
космоопера
5.00
рейтинг книги
Командор космического флота

Доктор. Заново

Афанасьев Семён
1. Доктор
Фантастика:
фэнтези
альтернативная история
5.86
рейтинг книги
Доктор. Заново

На границе империй. Том 9. Часть 5

INDIGO
18. Фортуна дама переменчивая
Фантастика:
космическая фантастика
попаданцы
5.00
рейтинг книги
На границе империй. Том 9. Часть 5

Убивать чтобы жить 3

Бор Жорж
3. УЧЖ
Фантастика:
героическая фантастика
боевая фантастика
рпг
5.00
рейтинг книги
Убивать чтобы жить 3

Месть бывшему. Замуж за босса

Россиус Анна
3. Власть. Страсть. Любовь
Любовные романы:
современные любовные романы
5.00
рейтинг книги
Месть бывшему. Замуж за босса

Изгой Проклятого Клана. Том 2

Пламенев Владимир
2. Изгой
Фантастика:
попаданцы
аниме
фэнтези
фантастика: прочее
5.00
рейтинг книги
Изгой Проклятого Клана. Том 2

Как я строил магическую империю 3

Зубов Константин
3. Как я строил магическую империю
Фантастика:
попаданцы
постапокалипсис
аниме
фэнтези
5.00
рейтинг книги
Как я строил магическую империю 3

Законы Рода. Том 9

Андрей Мельник
9. Граф Берестьев
Фантастика:
городское фэнтези
попаданцы
аниме
дорама
фэнтези
фантастика: прочее
5.00
рейтинг книги
Законы Рода. Том 9

Гримуар темного лорда III

Грехов Тимофей
3. Гримуар темного лорда
Фантастика:
фэнтези
попаданцы
аниме
5.00
рейтинг книги
Гримуар темного лорда III

Сатисфакция

Уленгов Юрий
4. Гардемарин ее величества
Фантастика:
боевая фантастика
попаданцы
альтернативная история
аниме
5.00
рейтинг книги
Сатисфакция