Чтение онлайн

на главную - закладки

Жанры

Электричество дома и на даче
Шрифт:

Токоведущие части вводного устройства должны быть защищены от попадания дождя или снега недоступны для случайного прикосновения, поэтому желательно выбирать аппараты, соответствующие по защите и условиям эксплуатации, либо монтировать вводное устройство в металлическом или пластмассовом корпусе. Аппараты вводного устройства, установленные на наружной стене дома, защищают жестяным, пластмассовым или деревянным кожухом. Расстояние от токоведущих неизолированных частей до стенок защитного кожуха должно быть не менее 10 мм.

Бытует мнение, что установка предохранителей в линии не только фазного, но и нулевого проводов повышает надежность защиты. В действительности обрыв электрической цепи, связанной с нулевым проводом, в том числе и при перегорании предохранителя в его цепи, может привести к опасным для жизни последствиям.

Одно

из средств обеспечения безопасности при нарушении изоляции – зануление, т. е. соединение металлических нетоковедущих частей электрооборудования с заземленным нулевым проводом. Если же в цепи нулевого провода находится предохранитель или автомат, то он может сработать и отключить нулевой провод, что равносильно отключению зануления, обеспечивающего защиту человека от поражения электрическим током.

Не разрешается устанавливать однополюсные защитные или коммутационные аппараты в цепи нулевого провода.

При монтаже электропроводки следует тщательно выполнять все соединения по схеме.

Вводное устройство со стороны ответвления от ВЛ подключают изолированными проводами сечением 4 или 6 мм2 (для медных допускается сечение 2,5 мм2). Изолированные провода к проводам ответвления у изоляторов на стене здания присоединяют специалисты владельца сетей, а к вводному устройству – потребитель. Если ответвление выполнено тросовым проводом или кабелем, токоведущие жилы к вводному устройству также подключают специалисты владельца сетей. Со стороны ввода в здание потребитель должен сделать проводку между вводным устройством и электросчетчиком.

При монтаже любого трех– или однофазного вводного устройства без коммутационного аппарата нулевой провод ответвления при помощи отдельного контактного зажима соединяют с соответствующим проводом, идущим к счетчику. Соединение скруткой допускается, если провода сваривают или паяют, но в условиях индивидуального строительства эту работу с алюминиевыми проводами выполнить трудно. Поэтому для соединения используют контактный зажим от какого-нибудь электрического аппарата, например одногнездовой зажим к проводам сечением до 4 мм2, применяемый в светильниках, или зажим из ответвительной коробки. Диаметр контактных винтов должен быть 4-6 мм. Если соединяемые провода из разных металлов, каждый крепят отдельным винтом.

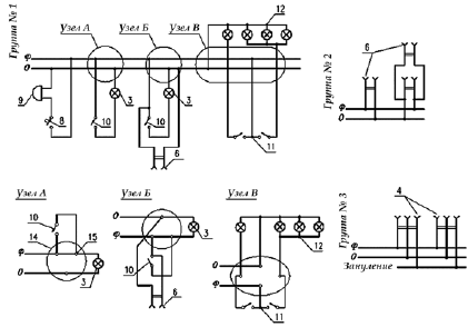
Групповую сеть, чаще используемую в приусадебных постройках, выполняют однофазной и монтируют, как правило, тремя группами. Группа № 1 предназначается для питания осветительных приборов. Группа № 2 служит для присоединения штепсельных розеток на 6 А без защитных (зануляющих или заземляющих) контактов. Группа № 3 питает электроприемники, требующие занулений корпуса прибора (например, кухонная плита). К данной группе присоединяют штепсельные розетки с защитным контактом.

Допускается смешанное питание штепсельных розеток и освещения.

Нельзя объединять нулевые проводники разных групп. В провод, который служит для присоединения защитных контактов штепсельных розеток, нельзя вводить ни выключатели, ни предохранители.

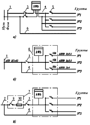
Рис. 3. Схема питания групповой сети:

а – многолинейная; б – однолинейная с воздушным вводом; в – однолинейная в варианте с кабельным вводом; 1 – воздушная линия; 2 – кабельная линия (выполняется по проекту наружных сетей); 3 – двухполюсный пакетный выключатель; 4 – счетчик; 5 – выключатель автоматический; 6 – провод для зануления; 7 – вводной ящик; 8 – квартирный щиток; 9 – рубильник; 10 – предохранители

Номинальные токи расцепителей автоматических выключателей должны составлять:

16 А – для групповой

и осветительной сети и сети штепсельных розеток на ток 6?10 А в домах без бытовых кондиционеров воздуха;

25 А – для сети штепсельных розеток в домах с бытовыми кондиционерами воздуха мощностью до 1,3 кВт, а также для групповой линии питания бытовых электрических приборов мощностью до 4 кВт;

25-32 А – для групповой линии питания электрической плиты мощностью до 5,8 кВт;

40 А – для групповой линии питания электрической плиты мощностью 5,9?8 кВт.

Электропроводки в жилых домах и хозяйственных постройках

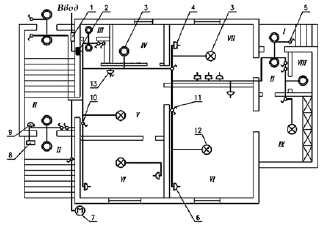
В качестве примера рассмотрим план электропроводки одноквартирного жилого дома, на котором изображены электропроводка и присоединенные к ней светильники, штепсельные розетки, выключатели и другое электрооборудование (рис. 4).

Рис. 4. План электропроводки одноквартирного жилого дома:

I– крыльцо; II – тамбур; III – санузел; IV – помещение для стирки; V – прихожая; VI – жилая комната; VII – кухня; VIII – кладовая; IX – веранда; 1 – силовой ящик; 2 – квартирный щиток; 3 – одно– или двухламповый светильник; 4 – штепсельная розетка с защитным контактом; 5 – однополюсный герметический выключатель; 6 – штепсельная розетка без защитного контакта; 7 – милицейский фонарь; 8 – кнопочный выключатель (кнопка) для звонка; 9 – звонок; 10 – однополюсный выключатель; 11 – сдвоенный выключатель; 12 – многоламповый светильник с раздельным включением ламп; 13 – штепсельная розетка с выключателем

Рассмотрим особенности фрагментов схемы, на которых подробно показаны соединения (рис. 5).

Рис. 5. Узлы соединений в ответвительных коробках:

14 – коробка; 15 – соединение проводников; Ф– фаза; 0 – ноль; 3, 4, 5, 8, 9, 10-12 – см. подпись к рис. 4

К двухполюсной розетке 4 с третьим зануляющим контактом подходят три провода, один из которых является зануляющим и присоединяется к сети таким образом, чтобы нигде не было даже кратковременных разрывов. Очень важно при монтаже не перепутать зануляющий провод с рабочим нулевым проводом – может привести к поражению электрическим током. Фазный и нулевой провода присоединяют к контактным винтам рабочих гнезд розетки.

Штепсельную розетку 6 присоединяют к сети фазным и нулевым проводами, причем совершенно безразлично, в каком порядке эти провода присоединяются к гнездам.

В некоторых случаях в отверстии стеновой панели, разделяющей комнаты, возле одной штепсельной розетки устанавливают вторую (со второй стороны отверстия). Для подсоединения к сети этой розетки достаточно установить перемычку, соединяющую гнезда обеих розеток.

В схеме одно– или двухлампового светильника 3 на пути от фазного провода к патрону устанавливают выключатель (узел А). Непосредственно под выключателем может быть установлена штепсельная розетка. В этом случае одно из гнезд розетки присоединяют к контактному винту выключателя, к которому подходит фазный провод. Второе гнездо соединяют с нулевым проводом в ответвитсльной коробке (узел Б).

Поделиться:
Популярные книги

Призыватель нулевого ранга

Дубов Дмитрий
1. Эпоха Гардара
Фантастика:
аниме
фэнтези
фантастика: прочее
5.00
рейтинг книги
Призыватель нулевого ранга

Тепла хватит на всех 3

Котов Сергей
3. Миры Пентакля
Фантастика:
научная фантастика
боевая фантастика
космическая фантастика
попаданцы
5.00
рейтинг книги
Тепла хватит на всех 3

Переиграть войну! Пенталогия

Рыбаков Артем Олегович
Переиграть войну!
Фантастика:
героическая фантастика
альтернативная история
8.25
рейтинг книги
Переиграть войну! Пенталогия

Идеальный мир для Демонолога 7

Сапфир Олег
7. Демонолог
Фантастика:
юмористическое фэнтези
аниме
5.00
рейтинг книги
Идеальный мир для Демонолога 7

Неучтенный элемент. Том 1

NikL
1. Антимаг. Вне системы
Фантастика:
городское фэнтези
фэнтези
5.00
рейтинг книги
Неучтенный элемент. Том 1

Возвышение Меркурия. Книга 14

Кронос Александр
14. Меркурий
Фантастика:
попаданцы
аниме
5.00
рейтинг книги
Возвышение Меркурия. Книга 14

Совок 14

Агарев Вадим
14. Совок
Фантастика:
попаданцы
5.00
рейтинг книги
Совок 14

Рядовой. Назад в СССР. Книга 1

Гаусс Максим
1. Второй шанс
Фантастика:
попаданцы
альтернативная история
5.00
рейтинг книги
Рядовой. Назад в СССР. Книга 1

Бывшая жена драконьего военачальника

Найт Алекс
2. Мир Разлома
Любовные романы:
любовно-фантастические романы
5.00
рейтинг книги
Бывшая жена драконьего военачальника

Отмороженный 8.0

Гарцевич Евгений Александрович
8. Отмороженный
Фантастика:
постапокалипсис
рпг
аниме
5.00
рейтинг книги
Отмороженный 8.0

Бояръ-Аниме. Газлайтер. Том 30

Володин Григорий Григорьевич
30. История Телепата
Фантастика:
альтернативная история
аниме
фэнтези
5.00
рейтинг книги
Бояръ-Аниме. Газлайтер. Том 30

Прометей: повелитель стали

Рави Ивар
3. Прометей
Фантастика:
фэнтези
7.05
рейтинг книги
Прометей: повелитель стали

Прометей: каменный век II

Рави Ивар
2. Прометей
Фантастика:
альтернативная история
7.40
рейтинг книги
Прометей: каменный век II

Инженер Петра Великого 2

Гросов Виктор
2. Инженер Петра Великого
Фантастика:
попаданцы
альтернативная история
фэнтези
5.00
рейтинг книги
Инженер Петра Великого 2